Ammonia Synthesis Capstone Project

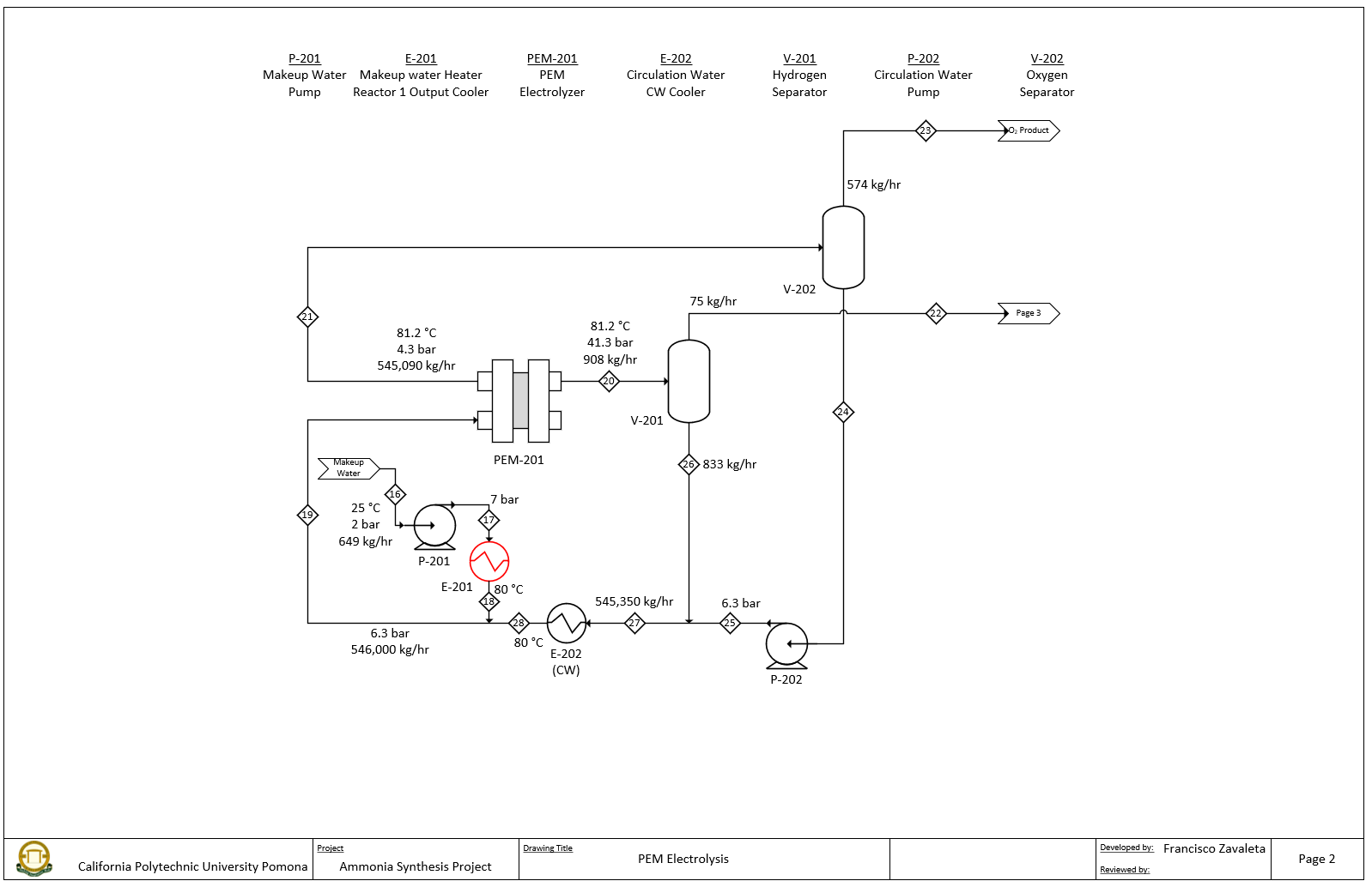
In this project, we were tasked to design and simulate an ammonia synthesis plant from a zero emissions standpoint. I was in charge of designing the air membrane separation unit and the PEM electrolysis unit. I had to do research on the available technology and operation of membranes and water electrolyzers. I was able to succefully simulate these two processes in ProMax and provide accurate estimates on cost, including savings from carbon emission coupons and selling of excess oxygen gas. Sizing and design calculation were made using engineering practices. I also had to closely work with the rest of my team to adjust the sizing such that it would meat the requirements for the ammonia synthesis unit.

Residence Time distribution in a Channel Flow

In this project I worked in a team to simulate the concentration of a tracer through a cylindrical channel using COMSOL Multiphysics. Together we worked to set up the simulation and define the variables and geometry for the simulation, documenting every step we took in a detailed manner. We determined at which point would the tracer would be considered flushed out. I was also tasked with analytically calculating the results of this simulation using EXCEL, which proved to have very similar results with COMSOL.

Digital Temperature and Humidity Sensor

In this project I was tasked in programming an Arduino microcontroller to display the current temperature and humidity using sensors. The program was written in Arduino IDE and used a DHT11 temperature/humidity sensor along with a LCD. The code was written such that the raw data was printed in the serial monitor on the computer along with on the LCD. Arduino had a library for the general setup of the LCD but I had to write the code to set the position of all the characters correctly. In addition, I was given the option to add an extra features that would be useful to the user, so I added two pushbuttons and programmed the Arduino to display the min/max temperature/humidity when the respective buttons were pressed.

In this project I was tasked with programming the game “Craps” using an Arduino and a SSD. The project included using a shift register to convert the serial data from the Arduino into parallel data for the SSD. Since the SSD was a combination of 4 SSDs, a multiplexer was used to display the random numbers generated so that minimum wiring was used. Additional improvements included using LEDs to indicate if the player had lost or won the game, and incorporating a RC debouncing circuit for the pushbutton.

Craps game

excel based track and field multis score tracker

This self project is an offline multi-competitor scalable points table for track and field athletes who compete in multis (decathlon, heptathlon, etc.). In multi events, athletes compete in multiple events, earning a set score for each of their performances, which is then tallied up throughout the competition and a final score at the end determines who is the winner. The scores that correspond to certain marks are set by World Athletics, which is the guideline of this EXCEL points table. Although their are many online versions, this is a user friendly, adjustable, and offline score tracker that can be used by any athlete or coach to simulate, keep track, or test marks. The sheet automatically calculates scores, using tables pasted in the sheets, and rounding down and up correctly when necessary. The file can be scalable to an infinite number of athletes, and customized to be used for different set of events by simply pasting in the correct score tables. The sheet also organizes the athletes from most to least points as the competition goes on. In the future, the goal is to use VBA or multiple sheets to quickly toggle between the different sets (decathlon, heptathlon, etc.).

This is a PC I have built and upgraded. The original system was built about 6 years ago and was in a smaller case. I was able to build it using online instructions, and was able to succefully install Windows onto it. Over the past 2 years I have added another NVMe SSD, upgraded the CPU and CPU cooler, upgraded the RAM, upgraded the GPU, installed more fans, and installed a WIFI card. Recently, I moved the whole system into this larger case. I have also done some simple overclocking of the RAM and GPU.

Custom built PC